市場新聞
Market News
可控硅調速線路運行原理詳解
2022-05-17
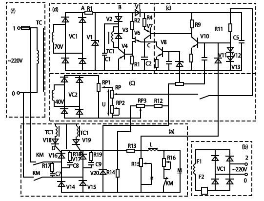
可控硅調速器線路如下圖9-13所顯示,是普遍使用于小型直流電動機調速的控制線路。調速器線路通常由電壓給定環節、觸發脈沖環節、電壓和電流反饋環節及主回路和勵磁部分構成。線路中選用了電流正反饋和電壓負反饋環節來替代測速發電機進行電樞電壓無級調速。
其運行原理如下所示
(1)主線路【圖9-13(a)部分】
主線路為單相半控橋式全波整流電路,220V交流電源經整流后,變成直流電動機調壓調速電源。為防止可控硅在接通和斷開過程中產生過電壓,在可控硅V16和V17兩邊各自并連著由電阻R18和電容C8、R19和C9串連組成的阻容保護設備;因為主線路中串連電抗器L,使主電路負載電流連續,并減少了電流脈動;為確保可控硅可靠換向而不失控,并連在電動機兩邊的續流二極管V20為電動機供應了放電電路;電阻R16是電動機的能耗制動電阻,在電動機正常運轉時,因為接觸器KM的常閉觸點斷開,R16并沒有連接主線路,唯有停車時接觸器KM斷電,常閉觸點閉合,R16才連接主線路,使電動機進行能耗制動;R13是電流正反饋電阻,R12、R14、RP3組成了電壓負反饋支路。
(2)電動機勵磁【圖9-13(b)部分】
電動機勵磁繞組電壓是由單相橋式整流電路供電的。為了避免勵磁電流小而導致飛車,勵磁電路中串連有零電流檢測繼電器KA,當勵磁電流小到某一值時,KA釋放,其聯鎖觸點控制主接觸器KM斷電,使電動機M立即停轉。
(3)給定電路【圖9-13(c)部分】
變壓器TC二次側40V電壓、整流橋VC2、給定電位器RP組成了給定電壓電路。通過調節RP,可改變給定電壓魄的大小,進而改變電動機M轉速的高低。
(4)觸發脈沖線路【圖9-13(d)部分】
該觸發器使用單結晶體管組成簡單的觸發線路,由變壓器TC、變壓器TC二次側70V電壓、整流、削波、放大、RC電路及脈沖形成輸出等環節組成。變壓器TC輸出70V電壓經VC1整流和穩壓管V1限幅削波后,輸出梯形波,當作觸發線路的同步電壓。梯形波再通過電容C5濾波后得到約為11V的放大器直流電源電壓。二極管V5的功能是將1個電源隔離成2種電壓。晶體管V10的線路為電流反饋放大器,其射極電阻R10非常大,使放大回路得到較好的線性特性。
當有正方向信號電壓加至V10的基極時,其集電極電壓伴隨信號的增加而減低,晶體管V7中流過的電流也伴隨V10集電極電位的變化而變化,等同于V7管集射極間的等效電阻也在改變,起著了可變電阻的功能,使電容C2的充電速度也相應跟隨改變,進而實現觸發脈沖移相的目的。
當C2的充電電壓UC2做到單結晶體管V6的峰點電壓UP時,V6導通,電容C2經過電阻R3快速放電,使脈沖功率放大三極管V4導通,其作用是把前級的尖脈沖放大,由脈沖變壓器TC1輸出1個具備相應幅值、寬帶和陡度的脈沖到可控硅控制極,使可控硅V16和V17觸發。隨之C2放電,UC2快速下降到V6的谷點電壓Ur時,V6截止,電容C2又再次重新充電,重復上述環節。
所以,只需轉變輸入信號電壓Ug的大小,就可以轉變電容C2充電到UP的時間,就可轉變產生第1個脈沖的時間,進而轉變可控硅導通角a的大小,做到轉變電動機電樞電壓調速的目的。經過上述調節,電動機能取得大概12:1的調速比。V3是保護V4管的,當V4截止時,變壓器TC1的原邊會產生感應電動勢,可經過V3進行放電,進而避免V4毀壞。R2是溫度補償電阻。
系統中選用了電流正反饋和電壓負反饋環節,反饋電壓各自從電阻R13和電位器RP3取下后與調速給定電位器RP及轉速下限調節電位器RP2上的給定電壓對比后,加到放大器V10的基極。當負載波動電流增加時,電動機電樞電壓下降,轉速下降,電壓負反饋減少,而電流正反饋電壓增加,使綜合給定電壓增加,觸發脈沖前移,可控硅導通角α增加,電動機電樞電壓升高,并使電動機轉速升高,進而保障了電動機轉速不因負載轉變而轉變,使電動機有充足的機械硬特性。
(5)保護環節【圖9-13(e)部分】
為了避免電動機在開啟及過載的狀況下發生過電流,系統中還配有電流截止反饋環節,是由R13、RP4、V9和V8等元器件構成的,當電動機的電流超過規定允許值時,從電位器RP4上取下1個與電動機電流大小成比例的電流信號,經穩壓管V9加于三極管V8的基極,使V8導通,其集射極間的電阻急劇下降,將電容器C2旁路,使單結晶體管V6無脈沖輸出,可控硅在無觸發脈沖信號下立即處在斷開模式,進而做到限流的目的。
此外,為了能限制電動機啟動時的電流沖擊,在V10的輸入端并接有電容C4,可使電動機緩慢肩動。為了避免電動機在過渡環節中發生的過電壓,在V10的輸入端還并接有限幅用的二極管V11、V12、V13,避免V10管毀壞。
(6)電源進線【圖9-13(f)部分】
電源可直接取自220V電網,在電源兩頭并接著由電阻R17和C7串接構成的阻容保護設備,避免電源或負載側輸入過電壓。熔斷器FU為進線電源短路保護。
圖9-13可控硅調速器電路
以上就是傳承電子介紹的可控硅調速線路運行原理詳解,傳承電子是一家以電力電子為專業領域的功率半導體模塊制造商,為眾多的企業公司提供功率半導體模塊的定制、生產和加工,同時還給眾多公司提供來料代工或貼牌加工業務。主要產品為各種封裝形式的絕緣式和非絕緣式功率半導體模塊、各種標準和非標準的功率半導體模塊等。
(1)主線路【圖9-13(a)部分】
主線路為單相半控橋式全波整流電路,220V交流電源經整流后,變成直流電動機調壓調速電源。為防止可控硅在接通和斷開過程中產生過電壓,在可控硅V16和V17兩邊各自并連著由電阻R18和電容C8、R19和C9串連組成的阻容保護設備;因為主線路中串連電抗器L,使主電路負載電流連續,并減少了電流脈動;為確保可控硅可靠換向而不失控,并連在電動機兩邊的續流二極管V20為電動機供應了放電電路;電阻R16是電動機的能耗制動電阻,在電動機正常運轉時,因為接觸器KM的常閉觸點斷開,R16并沒有連接主線路,唯有停車時接觸器KM斷電,常閉觸點閉合,R16才連接主線路,使電動機進行能耗制動;R13是電流正反饋電阻,R12、R14、RP3組成了電壓負反饋支路。
(2)電動機勵磁【圖9-13(b)部分】
電動機勵磁繞組電壓是由單相橋式整流電路供電的。為了避免勵磁電流小而導致飛車,勵磁電路中串連有零電流檢測繼電器KA,當勵磁電流小到某一值時,KA釋放,其聯鎖觸點控制主接觸器KM斷電,使電動機M立即停轉。
(3)給定電路【圖9-13(c)部分】
變壓器TC二次側40V電壓、整流橋VC2、給定電位器RP組成了給定電壓電路。通過調節RP,可改變給定電壓魄的大小,進而改變電動機M轉速的高低。
(4)觸發脈沖線路【圖9-13(d)部分】
該觸發器使用單結晶體管組成簡單的觸發線路,由變壓器TC、變壓器TC二次側70V電壓、整流、削波、放大、RC電路及脈沖形成輸出等環節組成。變壓器TC輸出70V電壓經VC1整流和穩壓管V1限幅削波后,輸出梯形波,當作觸發線路的同步電壓。梯形波再通過電容C5濾波后得到約為11V的放大器直流電源電壓。二極管V5的功能是將1個電源隔離成2種電壓。晶體管V10的線路為電流反饋放大器,其射極電阻R10非常大,使放大回路得到較好的線性特性。
當有正方向信號電壓加至V10的基極時,其集電極電壓伴隨信號的增加而減低,晶體管V7中流過的電流也伴隨V10集電極電位的變化而變化,等同于V7管集射極間的等效電阻也在改變,起著了可變電阻的功能,使電容C2的充電速度也相應跟隨改變,進而實現觸發脈沖移相的目的。
當C2的充電電壓UC2做到單結晶體管V6的峰點電壓UP時,V6導通,電容C2經過電阻R3快速放電,使脈沖功率放大三極管V4導通,其作用是把前級的尖脈沖放大,由脈沖變壓器TC1輸出1個具備相應幅值、寬帶和陡度的脈沖到可控硅控制極,使可控硅V16和V17觸發。隨之C2放電,UC2快速下降到V6的谷點電壓Ur時,V6截止,電容C2又再次重新充電,重復上述環節。
所以,只需轉變輸入信號電壓Ug的大小,就可以轉變電容C2充電到UP的時間,就可轉變產生第1個脈沖的時間,進而轉變可控硅導通角a的大小,做到轉變電動機電樞電壓調速的目的。經過上述調節,電動機能取得大概12:1的調速比。V3是保護V4管的,當V4截止時,變壓器TC1的原邊會產生感應電動勢,可經過V3進行放電,進而避免V4毀壞。R2是溫度補償電阻。
系統中選用了電流正反饋和電壓負反饋環節,反饋電壓各自從電阻R13和電位器RP3取下后與調速給定電位器RP及轉速下限調節電位器RP2上的給定電壓對比后,加到放大器V10的基極。當負載波動電流增加時,電動機電樞電壓下降,轉速下降,電壓負反饋減少,而電流正反饋電壓增加,使綜合給定電壓增加,觸發脈沖前移,可控硅導通角α增加,電動機電樞電壓升高,并使電動機轉速升高,進而保障了電動機轉速不因負載轉變而轉變,使電動機有充足的機械硬特性。
(5)保護環節【圖9-13(e)部分】
為了避免電動機在開啟及過載的狀況下發生過電流,系統中還配有電流截止反饋環節,是由R13、RP4、V9和V8等元器件構成的,當電動機的電流超過規定允許值時,從電位器RP4上取下1個與電動機電流大小成比例的電流信號,經穩壓管V9加于三極管V8的基極,使V8導通,其集射極間的電阻急劇下降,將電容器C2旁路,使單結晶體管V6無脈沖輸出,可控硅在無觸發脈沖信號下立即處在斷開模式,進而做到限流的目的。
此外,為了能限制電動機啟動時的電流沖擊,在V10的輸入端并接有電容C4,可使電動機緩慢肩動。為了避免電動機在過渡環節中發生的過電壓,在V10的輸入端還并接有限幅用的二極管V11、V12、V13,避免V10管毀壞。
(6)電源進線【圖9-13(f)部分】
電源可直接取自220V電網,在電源兩頭并接著由電阻R17和C7串接構成的阻容保護設備,避免電源或負載側輸入過電壓。熔斷器FU為進線電源短路保護。
圖9-13可控硅調速器電路
以上就是傳承電子介紹的可控硅調速線路運行原理詳解,傳承電子是一家以電力電子為專業領域的功率半導體模塊制造商,為眾多的企業公司提供功率半導體模塊的定制、生產和加工,同時還給眾多公司提供來料代工或貼牌加工業務。主要產品為各種封裝形式的絕緣式和非絕緣式功率半導體模塊、各種標準和非標準的功率半導體模塊等。
上一篇:igbt模塊的原理
下一篇:IGBT使用時出現的幾類短路故障
關注微信公眾號,了解更多資訊







